机械炉排炉渐成垃圾焚烧炉主流技术路线 国产设备占主要份额
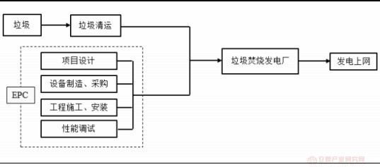
北极星垃圾发电网讯:垃圾焚烧炉设备制造位于产业链关键环节。我国的生活垃圾焚烧发电产业链上游为垃圾清运、垃圾焚烧发电项目的设计,设备制造、采购,工程施工建设等,下游为地方政府和电网公司。上游的生活垃圾清运由环卫部门或者第三方环卫服务公司负责,每日将清扫、收集的生活垃圾转运至焚烧发电厂。生活垃圾收转运的量具备被动性。从生活垃圾焚烧发电厂的投资建设流程来看,由于设备投资量大、在特许经营期内使用寿命长、且须满足运营稳定、污染物达标排放等条件,因此,垃圾焚烧炉、余热锅炉、烟气净化系统、垃圾渗滤液处理系统等设备制造环节是价值链的重要组成部分。尤其是垃圾焚烧炉对整体工艺路线、燃烧效率、工程造价、运营稳定性、经济效益起到关键作用。
垃圾焚烧发电产业链结构

资料来源:公开资料
机械炉排炉性能优异,成为我国生活垃圾焚烧发电厂新建和改造的主要应用炉型。目前,焚烧炉主流工艺包括机械炉排炉和循环流化床焚烧炉。据相关资料,机械炉排炉焚烧技术在发达国家已经超过六十年的应用历史,是欧美国家广泛使用的炉型,目前 90%的焚烧炉都采用机械炉排炉。炉排炉具有无需添加辅助燃料,无需预处理,垃圾燃烧稳定,飞灰少,炉渣热灼减率低,烟气易达标排放等优点,逐步得到市场的推广。而流化床焚烧炉尽管投资成本低,但在运行过程中需要添加煤和石英砂,连续运营时间短,故障率高,且烟气含硫量和灰尘量大,综合运营成本高。因此,循环流化床焚烧炉存在的问题在实际应用中不断出现,该技术路径被逐渐替代。截至 2016 年,中国共有焚烧发电厂 299 座,采用炉排炉技术的焚烧厂 241 座,处理规模 22万吨/日,占比78.57%;采用循环流化床焚烧厂 58 座,处理能力 6万吨/日,占比 21.43%。循环流化床处理烟气难度增加以及系列劣势,导致目前新增项目基本都使用机械炉排炉。
马丁 SITY2000 逆推炉排

资料来源:公开资料
炉排炉型焚烧炉与流化床焚烧炉技术对比

资料来源:公开资料整理
国产焚烧炉设备市场集中度高,头部企业有望继续瓜分大部分市场份额。机械炉排炉作为处理生活垃圾的主流炉型,其设备供应主要包括进口设备和国产设备。其中,进口焚烧炉品牌有 MATIN、ALSTOM、JFE、FBE、DBA、VONROLL 等,而国内企业在引进消化吸收或者自主研发后推出系列国产焚烧炉,典型供应商包括中国光大国际、重庆三峰环境、上海康恒环境、杭州新世纪、伟明环保等。值得一提的是,针对国内生活垃圾的高水分、高灰分、低热值的垃圾特性,国产设备在引进国外技术消化吸收或者自主研发后,其更适合国内生活垃圾焚烧。并且,凭借显著的价格优势,国产设备在国内市场占据大部分市场份额。其中,光大顺推焚烧炉、康恒焚烧炉和三峰焚烧炉占据国内 80%的市场。国产设备的高性价在与进口设备的竞争中取得明显优势,预计主要国内机械炉排炉生产厂家仍将占据主要新增市场份额。
国内主要焚烧技术种类和厂家

资料来源:CNKI
北极星环保网声明:此资讯系转载自北极星环保网合作媒体或互联网其它网站,北极星环保网登载此文出于传递更多信息之目的,并不意味着赞同其观点或证实其描述。文章内容仅供参考。